19A2 - Napájací zdroj domofónu - Miwi-Urmet
Kód: EC-05489Podrobný popis
Domáci napájací zdroj s funkciou interkomu - 19A2 - Miwi-Urmet
Napájací zdroj 19A2 od firmy Miwi-Urmet určený pre systémy domových telefónov, interkomov, ako aj pre videotelefónne systémy. Relé určené pre naše systémy umožňujú postaviť systémy s viacerými vstupnými panelmi, viacerými telefónmi alebo videomonitormi, ktoré sú súčasne vyvolávané atď. Napájacie zdroje sú veľmi dôležité, pretože určujú funkčnosť nášho domového telefónu. Domové telefóny značky Miwi-Urmet majú veľkú dôveru na celom svete. Sú to vysoko pokročilé systémy domových telefónov najvyššej kvality, ktoré umožňujú najvyššiu kvalitu ich používania. Navyše, ich montáž aj používanie nie sú zložité, čo z nich robí najuniverzálnejšie z domových telefónov.
Technické parametre:
- Spolupracuje s modulmi rozhovorov MR2 725, 1128/501 (Genya, Smyle, Aura). - Napájanie 230VAC/ 50 Hz /20VA ,
- Napájanie 230VAC 50/60Hz
- Výkon 10VA
- Výstupné napätia 12VAC,
- Dvou tónový generátor,
- Vstavaný triak na ovládanie elektrického zámku
- Ochrana: poistka T100mA
- Automatické prepínanie medzi režimom domového telefónu a interkomu.
Technická špecifikácia:
| 19A2 | |
|---|---|
| Všeobecné | |
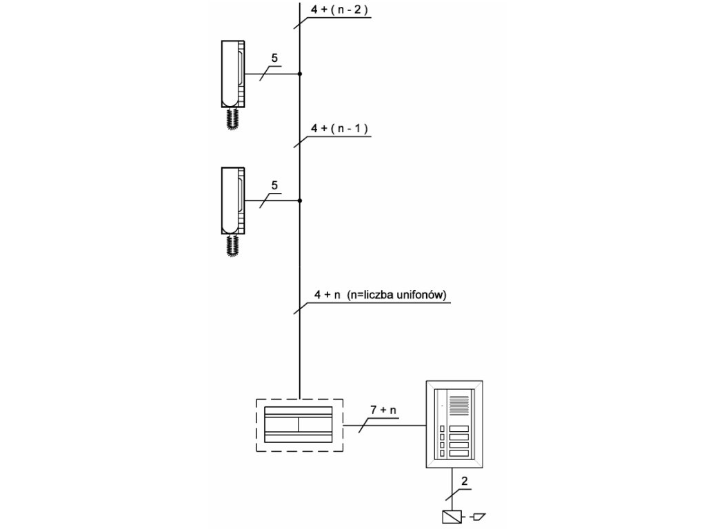
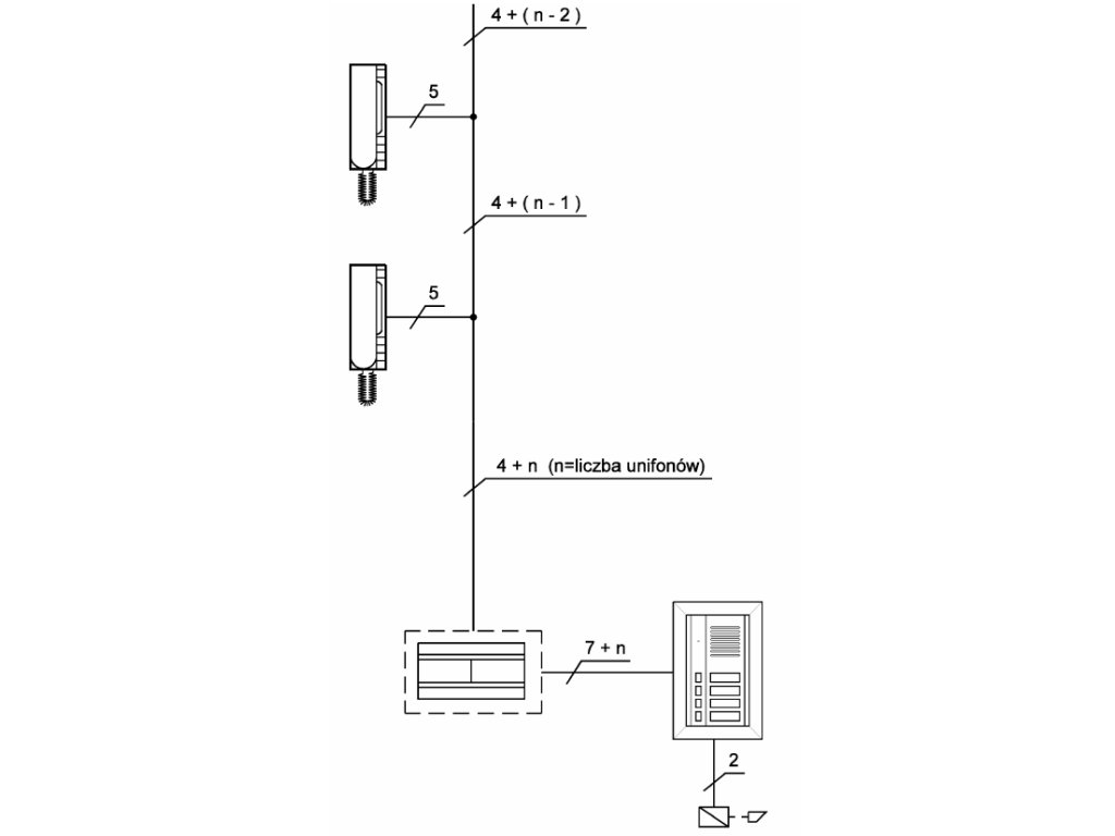
| Systém | 4+n |
| Rozmery | Bez krytu: 106 x 90 x 66mm; S krytom: 111 x 130 x 70mm |
| Montáž | DIN lišta |
| Napájacie napätie | 230V AC / 50Hz / 10VA |
| Výkon | 10VA |
| Sekundárne napätie | 12V AC |
| Ochrana | poistka T100 mA |
Dodatočné parametre
| Kategória: | Príslušenstvo k vrátnikom |
|---|---|
| EAN: | 5903878053992 |
Hodnotenie tovaru
Buďte prvý, kto napíše príspevok k tejto položke.
Diskusia
Buďte prvý, kto napíše príspevok k tejto položke.
